00187004_0
Compact controller LMV-D3-MP-F


00187004_0

TYPE COMPACT, DYNAMIC

With service interface and bus communication facility

Compact device for use with VAV terminal units

  • Controller, differential pressure transducer, and actuator are fitted together in one casing
  • Volume flow rates Vmin and Vmax are factory set as parameters
  • Ideal for carrying out service from the switch cabinet or control panel
  • Change of parameters using adjustment devices
  • Suitable for constant and variable volume flows as well as for Vmin / Vmax switching
  • Bus communication is possible due to the following interfaces: MP bus, LonWorks, Modbus RTU, KNX

Application

Application

  • Electronic volume flow controllers of Type Compact are compact, all-in-one control devices for VAV terminal units
  • Dynamic differential pressure transducer, electronic controller, and actuator are fitted together in one casing
  • Suitable for different control tasks depending on how the input for the setpoint value signal is used
  • The output signals (voltage signals or data points) of the room temperature controller, central BMS, air quality controller or similar units control variably control the volume flow
  • Switches or relays allow for local overrides (depending on controller variant)
  • Volume flow rate actual value is available as a linear voltage signal or data point
  • Controller parameters are factory set


Standard filtration in comfort air conditioning systems allows for use of the controller in the supply air without additional dust protection. Since a partial volume flow is passed through the transducer in order to measure the volume flow rate, please note:


  • With heavy dust levels in the room, suitable extract air filters must be provided.
  • If the air is polluted with fluff or sticky particles or contains aggressive media, Compact controllers cannot be used

Description

Parts and characteristics

  • Sensor for dynamic differential pressure measurements
  • Mechanical stops for limiting the damper blade positions
  • Actuators with overload protection
  • Release button to allow for manual operation

Technical information

Function

  • Function
Principle of operation – Easy and Compact controllers 00132245_0
① Differential pressure transducer
② Actuator
③ Volume flow controller
④ Setpoint value signal


Functional description

VAV terminal units control the volume flow in a closed loop, i.e. measurement – comparison – control.

The volume flow rate is determined by measuring the differential pressure (effective pressure). For this purpose the VAV terminal unit is fitted with a differential pressure sensor.

The integral differential pressure transducer transforms the effective pressure into a voltage signal, which is then analysed by the microprocessor of the controller. The volume flow rate actual value is available as a data point or voltage signal. The factory setting is such that a 10 V DC voltage signal always corresponds to the nominal volume flow rate (Vnom).

The volume flow rate setpoint value comes from a higher-level controller (e.g. room temperature controller, air quality controller, central BMS), either as a voltage signal or as a data point, or from local switch contacts. Variable volume flow control results in a value between Vmin and Vmax. It is possible to override the room temperature control, e.g. by a complete shut-off of the duct.

The controller compares the volume flow rate setpoint value to the actual value and controls the integral actuator accordingly.

Volume flow rate parameters and voltage ranges are factory stored in the controller. Changes on the customer's site can easily be carried out using an adjustment device, a notebook with service tool, or a bus interface.

Volume flow control

  • The volume flow controller works independent of the duct pressure
  • Differential pressure fluctuations do not result in permanent volume flow rate changes
  • To prevent the control from becoming unstable, a dead band is allowed within which the damper blade does not move.

Variants, MP bus/Analogue, LonWorks, Modbus RTU

  • Variants
  • MP bus/Analogue
  • LonWorks
  • Modbus RTU

Any attachments are to be defined with the order code of the VAV terminal unit.

Compact controllers for VAV terminal units

Order code detail Part number Type Type of VAV terminal unit

BC0

A00000043143

LMV-D3L-MP-F

BC0

A00000043141

LMV-D3-MP-F

BC0

A00000043140

LMV-D3-MP

④⑥

BC0

A00000043142

NMV-D3-MP

BC0

A00000043140

2 × LMV-D3-MP

BL0

M466ES7

LMV-D3LON

② ④

BL0

M466ES8

NMV-D3LON

BM0

A00000025995

LMV-D3-MOD

② ④

BM0

A00000043588

NMV-D3-MOD

BM0

A00000025995

2 × LMV-D3-MOD

BM0-J6

A00000044861

LMV-D3-MOD-J6

② ④

BM0-J6

A00000044862

NMV-D3-MOD-J6

BM0-J6

A00000044861

2 × LMV-D3-MOD-J6

XB0

M466DC1

227V-024-10

② ③ ④

XB0

M466DC1

2 × 227V-024-10

LN0

M466EG7

GLB181.1E/3

② ③ ④

LN0

M466EG7

2 × GLB181.1E/3

LK0

A00000043586

GLB181.1E/KN

② ③ ④

LK0

A00000043586

2 × GLB181.1E/KN

① LVC

② TVR

③ TVJ, TVT

④ TZ-Silenzio, TA-Silenzio, TVZ, TVA

⑤ TVM

⑥ TVR, replacement part for LMV-D3-MP-F


Application

  • Electronic volume flow controller LMV-D3L-MP-F, LMV-D3-MP, LMV-D3-MP-F or NMV-D3-MP as Compact controller
  • Variable air or constant air volume flow control
  • The flow rate is measured using the dynamic measurement principle
  • Voltage range for the actual and setpoint value signals 0 – 10 V DC or 2 – 10 V DC
  • MP bus interface: Up to eight users can be addressed on an MP bus (LAN). This allows for the integration with higher-level systems (LonWorks, EIB-Konex, Modbus RTU and BACnet); as an alternative, a DDC controller with MP bus interface can control the Compact controller.
  • Controller with NFC technology, i.e. settings and operating values can be read out using a smartphone app

Construction

BC0

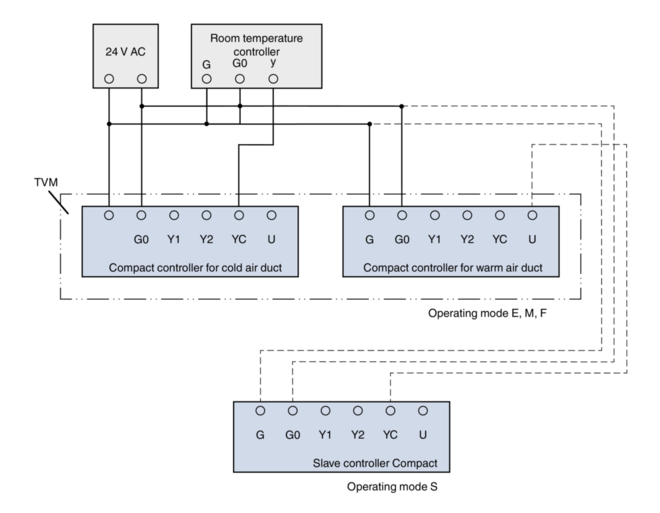
  • LMV-D3L-MP-F for LVC
  • LMV-D3-MP-F for TVR
  • NMV-D3-MP for TVJ, TVT
  • LMV-D3-MP for TZ-Silenzio, TA-Silenzio, TVZ, TVA
  • 2 × LMV-D3-MP for TVM

Useful additions

  • AT-VAV-B: Adjustment device

Signal voltage range

  • 0: 0 – 10 V DC
  • 2: 2 – 10 V DC with shut-off function (< 0.1 V DC)

Operating modes

E: Single and M: Master

  • Vmin: minimum volume flow rate
  • Vmax: maximum volume flow rate


S: Slave

  • Vmin: 0 %
  • Vmax: Volume flow rate ratio to the master controller


F: Constant value

  • Vmin: constant volume flow rate
  • Vmax: 100 %


Parameters are factory set. The customer defines the required operating mode and the volume flow rates in the order code at the time of ordering.

Commissioning

  • On-site adjusting is not required
  • When installing the VAV terminal units it is important to assign each room the correct unit based on the ordered volume flow rates
  • After successful installation and wiring the controller is ready for use on the analog interface
  • If the MP bus interface is used, additional commissioning steps are required

Compact controller LMV-D3L-MP-F

Supply voltage (AC)

24 V AC ± 20 %, 50/60 Hz

Supply voltage (DC)

24 V DC −10/+20 %

Power rating (AC)

3.5 VA max.

Power rating (DC)

2 W max.

Torque

5 Nm

Running time for 90°

120 – 150 s

Setpoint value signal input

0 – 10 V DC, Ra > 100 kΩ

Actual value signal output

0 – 10 V DC, 0.5 mA max.

IEC protection class

III (protective extra-low voltage)

Protection level

IP 54

EC conformity

EMC to 2014/30/EU, low voltage to 2014/35/EU

Weight

0.5 kg


Compact controllers LMV-D3-MP and LMV-D3-MP-F

Supply voltage (AC)

24 V AC ± 20 %, 50/60 Hz

Supply voltage (DC)

24 V DC −10/+20 %

Power rating (AC)

4 VA max.

Power rating (DC)

2 W max.

Torque

5 Nm

Running time for 90°

110 – 150 s

Setpoint value signal input

0 – 10 V DC, Ra > 100 kΩ

Actual value signal output

0 – 10 V DC, 0.5 mA max.

IEC protection class

III (protective extra-low voltage)

Protection level

IP 54

EC conformity

EMC according to 2014/30/EU

Weight

0.5 kg


Compact controller NMV-D3-MP

Supply voltage (AC)

24 V AC ± 20 %, 50/60 Hz

Supply voltage (DC)

24 V DC −10/+20 %

Power rating (AC)

5 VA max.

Power rating (DC)

3 W max.

Torque

10 Nm

Running time for 90°

110 – 150 s

Setpoint value signal input

0 – 10 V DC, Ra > 100 kΩ

Actual value signal output

0 – 10 V DC, 0.5 mA max.

IEC protection class

III (protective extra-low voltage)

Protection level

IP 54

EC conformity

EMC according to 2014/30/EU

Weight

0.7 kg


Application

  • Electronic volume flow controller LMV-D3LON or NMV-D3LON as Compact controller
  • Variable air or constant air volume flow control
  • The flow rate is measured using the dynamic measurement principle
  • Voltage range for the actual value signal 2 – 10 V DC
  • Volume flow controller with LonMark certification
  • LonWorks interfaces for the transmission of standard network variables
  • Functional profiles: Node-Object #0, Damper-Actuator-Object #8110, Open-Loop-Sensor-Object #1 and Thermostat-Object #8060
  • The Thermostat-Object #8060 enables individual room control
  • A plug-in for all LNS-based network integration tools (LNS version 3.3 and higher) is available for configuration

Construction

BL0

  • LMV-D3LON for TVR, TZ-Silenzio, TA-Silenzio, TVZ, TVA
  • NMV-D3LON for TVJ, TVT

Useful additions

  • AT-VAV-B: Adjustment device

Signal voltage range

Actual value signal

  • 2: 2 – 10 V DC

Commissioning

  • A trained LonWorks systems integrator must carry out the integration into the overall system

Compact controller LMV-D3LON

Supply voltage (AC)

24 V AC ± 20 %, 50/60 Hz

Supply voltage (DC)

24 V DC −10/+20 %

Power rating (AC)

5.5 VA max.

Power rating (DC)

3 W max.

Torque

5 Nm

Running time for 90°

110 – 150 s

Communication

LonWorks-Transceiver FTT-10A, free topology, twisted pair

Actual value signal output

2 – 10 V DC, max. 0.5 mA

IEC protection class

III (protective extra-low voltage)

Protection level

IP 54

EC conformity

EMC according to 2014/30/EU

Weight

0.5 kg


Compact controller NMV-D3LON

Supply voltage (AC)

24 V AC ± 20 %, 50/60 Hz

Supply voltage (DC)

24 V DC −10/+20 %

Power rating (AC)

6 VA max.

Power rating (DC)

3.5 W max.

Torque

10 Nm

Running time for 90°

110 – 150 s

Communication

LonWorks-Transceiver FTT-10A, free topology, twisted pair

Actual value signal output

2 – 10 V DC, max. 0.5 mA

IEC protection class

III (protective extra-low voltage)

Protection level

IP 54

EC conformity

EMC according to 2014/30/EU

Weight

0.7 kg


Application

  • Electronic volume flow controller Type LMV-D3-MOD (LMV-D3-MOD-J6) or NMV-D3-MOD (NMV-D3-MOD-J6) as Compact controller
  • Variable air or constant air volume flow control
  • The flow rate is measured using the dynamic measurement principle
  • Modbus RTU communication interface; communication parameters can be set
  • Setpoint value defaults and overrides by means of data exchange with a higher-level Modbus master
  • Local override control with switch contacts or relays (only with supply voltage 24 V AC)
  • Status values such as volume flow rate actual value and damper blade position are sent to the Modbus
  • Connection of an active sensor or switch contact for integration into Modbus
  • Use adjustment device or PC tool to configure the controller and the communication parameters

Construction

  • BM0: ...-MOD: Compact controller with connecting cable and bare wire ends
  • BM0-J6: ...-MOD-J6: Compact controller with RJ12 socket for the connection to zone module X-AIR-ZMO-MOD (X-AIRCONTROL control system)


  • LMV-D3-MOD, LMV-D3-MOD-J6 for TVR, TZ-Silenzio, TA-Silenzio, TVZ, TVA
  • NMV-D3-MOD, NMV-D3-MOD-J6 for TVJ, TVT
  • 2 × LMV-D3-MOD, LMV-D3-MOD-J6 for TVM

Useful additions

  • AT-VAV-B: Adjustment device
  • X-AIR-ZMO-MOD: Zone module for Modbus RTU, for single room control system

Communication interface

  • Modbus RTU (RS-485)
  • Data points are those in the Modbus register list

Operating modes

  • Vmin: minimum volume flow rate
  • Vmax: maximum volume flow rate
  • OPEN: Damper blade open
  • CLOSED: Damper blade closed


Parameters are factory set. The customer defines the required operating mode and the volume flow rates in the order code at the time of ordering.

Commissioning

  • Use adjustment device or PC tool to configure the Modbus interface (network address)
  • When installing the VAV terminal units it is important to assign each room the correct unit based on the ordered volume flow rates

BM0

Setpoint value setting

  • The room or building automation system sends via Modbus a control signal
  • The volume flow rate setpoint depends on the control signal and the saved parameters
  • The control signal is sent as a percentage and leads to a volume flow rate setpoint between Vmin and Vmax
  • If Vmin = 0 and Vmax = Vnom, the automation system can use the entire adjustment range of the VAV terminal unit
  • If Vmin = 0, a preset value of 0% results in the closure of the damper blade
  • Vmin > 0 and/or Vmax < Vnom results in a reduced variable volume flow range with higher resolution of the control signal
  • Register address 1 allows for overriding Vmin, Vmax, damper blade open, damper blade closed


Actual values

  • The volume flow rate actual value is available in m³/h at register address 7

Compact controller LMV-D3-MOD, LMV-D3-MOD-J6

Supply voltage (AC)

24 V AC ± 20 %, 50/60 Hz

Supply voltage (DC)

24 V DC −10/+20 %

Power rating (AC)

4 VA max.

Power rating (DC)

2 W max.

Torque

5 Nm

Running time for 90°

150 s

Communication

Modbus RTU (RS-485), not galvanically isolated

Baud rates

9600, 19200, 38400, 76800, 115200 Bd (factory setting 38400 Bd)

Transmission formats

1-8-N-2, 1-8-N-1, 1-8-E-1, 1-8-O-1 (factory setting 1-8-N-2)

Scheduling Modbus

120 Ω, can be switched

IEC protection class

III (protective extra-low voltage)

Protection level

IP 54

EC conformity

EMC to 2014/30/EU, low voltage to 2014/35/EU

Weight

0.5 kg


Compact controller NMV-D3-MOD, NMV-D3-MOD-J6

Supply voltage (AC)

24 V AC ± 20 %, 50/60 Hz

Supply voltage (DC)

24 V DC −10/+20 %

Power rating (AC)

5 VA max.

Power rating (DC)

3 W max.

Torque

5 Nm

Running time for 90°

150 s

Communication

Modbus RTU (RS-485), not galvanically isolated

Baud rates

9600, 19200, 38400, 76800, 115200 Bd (factory setting 38400 Bd)

Transmission formats

1-8-N-2, 1-8-N-1, 1-8-E-1, 1-8-O-1 (factory setting 1-8-N-2)

Scheduling Modbus

120 Ω, can be switched

IEC protection class

III (protective extra-low voltage)

Protection level

IP 54

EC conformity

EMC to 2014/30/EU, low voltage to 2014/35/EU

Weight

0.7 kg


Modbus register list

Usage Number Address Access Unit Meaning

Operation

1

0

R, W

%

Setpoint value

Operation

2

1

R, W


Override control

Operation

3

2

R, W


Command for service and tests

Operation

4

3

R


Type of actuator

Operation

5

4

R

%

Damper blade position [%]

Operation

6

5

R

°

Damper blade position [° angle]

Operation

7

6

R

%

Volume flow rate [%]

Operation

8

7

R

m³/h

Volume flow rate [m3/h]

Operation

9

8

R

mV, Ω

Actual value of the connected function

Service

101

100

R


Serial number, part 1

Service

102

101

R


Serial number, part 2

Service

103

102

R


Serial number, part 4

Service

104

103

R


Firmware version of the Modbus module

Service

105

104

R


Fault messages and service messages

Service

106

105

R, W

%

Minimum volume flow rate

Service

107

106

R, W

%

Maximum volume flow rate

Service

108

107

R, W


Type of sensor

Service

109

108

R, W


Setpoint (action) if communication fails

R: Read

W: Write

Registers 1 – 3 (write register, operation): volatile, hence to be updated periodically

Registers 106 – 108 (write register, service): non-volatile


Analogue (Gruner), Analogue (Siemens), KNX (Siemens)

  • Analogue (Gruner)
  • Analogue (Siemens)
  • KNX (Siemens)

Application

  • Electronic volume flow controller 227V-024-10 as Compact controller
  • Variable air or constant air volume flow control
  • The flow rate is measured using the dynamic measurement principle
  • Voltage range for the actual and setpoint value signals 0 – 10 V DC or 2 – 10 V DC

Construction

XB0

  • 227V-024-10 for TVR, TVJ, TVT, TZ-Silenzio, TA-Silenzio, TVZ, TVA
  • 2 × 227V-024-10 for TVM

Useful additions

  • AT-VAV-G: Adjustment device

Signal voltage range

  • 0: 0 – 10 V DC
  • 2: 2 – 10 V DC with shut-off function (< 0.8 V DC)

Operating modes

E: Single and M: Master

  • Vmin: Minimum volume flow rate
  • Vmax: Maximum volume flow rate


S: Slave operation

  • Vmin: 0 %
  • Vmax: Volume flow rate ratio to the master controller


F: Constant value

  • Vmin: constant volume flow rate
  • Vmax: 100 %


Parameters are factory set. The customer defines the required operating mode and the volume flow rates in the order code at the time of ordering.

Commissioning

  • On-site adjusting is not required
  • When installing the VAV terminal units it is important to assign each room the correct unit based on the ordered volume flow rates
  • After successful installation and wiring the controller is ready for use

Compact controller 227V-024-10

Supply voltage (AC)

24 V AC ± 20 %, 50/60 Hz

Supply voltage (DC)

24 V DC ±20 %

Power rating (AC)

5.5 VA max.

Power rating (DC)

3 W max.

Torque

10 Nm

Running time for 90°

100 s

Setpoint value signal input

0 – 10 V DC, Ra > 100 kΩ

Actual value signal output

0 – 10 V DC, 0.5 mA max.

IEC protection class

III (protective extra-low voltage)

Protection level

IP 42

EC conformity

EMC according to 2014/30/EU

Weight

0.570 kg


Application

  • Electronic volume flow controller GLB181.1E/3 as Compact controller
  • Variable air or constant air volume flow control
  • The flow rate is measured using the dynamic measurement principle
  • Voltage range for the actual and setpoint value signals 0 – 10 V DC
  • For room temperature controllers with output signal 0 – 10 V DC

Construction

LN0

  • GLB181.1E/3 for TVR, TVJ, TVT, TZ-Silenzio, TA-Silenzio, TVZ, TVA
  • 2 × GLB181.1E/3 for TVM

Useful additions

  • AT-VAV-S: Adjustment device

Signal voltage range

  • 0: 0 – 10 V DC

Operating modes

E: Single and M: Master

  • Vmin: Minimum volume flow rate
  • Vmax: Maximum volume flow rate


S: Slave

  • Vmin: 0 %
  • Vmax: Volume flow rate ratio to the master controller


F: Constant value

  • Vmin: constant volume flow rate
  • Vmax: 100 %


Parameters are factory set. The customer defines the required operating mode and the volume flow rates in the order code at the time of ordering.

Commissioning

  • On-site adjusting is not required
  • When installing the VAV terminal units it is important to assign each room the correct unit based on the ordered volume flow rates
  • After successful installation and wiring the controller is ready for use

Compact controller GLB181.1E/3

Supply voltage (AC)

24 V AC ± 20 %, 50/60 Hz

Power rating (AC)

3 VA max.

Torque

10 Nm

Running time for 90°

125 – 150 s

Setpoint value signal input

0 – 10 V DC, Ra > 100 kΩ

Actual value signal output

0 – 10 V DC, max. 1 mA

IEC protection class

III (protective extra-low voltage)

Protection level

IP 54

EC conformity

EMC according to 2014/30/EU

Weight

0.6 kg


Application

  • Electronic volume flow controller GLB181.1E/KN as Compact controller
  • Variable air or constant air volume flow control
  • The flow rate is measured according to the dynamic measurement principle
  • KNX communication interface (S-mode and LTE-mode) and PL-link (peripheral equipment bus) with adjustable communication parameters
  • Setpoint value defaults and overrides by means of data exchange with a higher-level system (Siemens Desigo, Siemens Synco 700 or S-mode compatible systems)
  • Status values such as volume flow rate actual value and damper blade position are sent to the interface
  • Use adjustment device or commissioning tool to configure the controller

Construction

LK0

  • GLB181.1E/KN for TVR, TVJ, TVT, TZ-Silenzio, TA-Silenzio, TVZ, TVA
  • 2 × GLB181.1E/KN for TVM

Useful additions

  • AT-VAV-S: Adjustment device AST20

Communication interface

  • KNX in S-mode and LTE-mode
  • PL-link (peripheral equipment bus)

Operating modes

  • Variable volume flow control: Vmin – Vmax
  • Constant volume flow control: V


Parameters are factory set. The customer defines the required operating mode and the volume flow rates in the order code at the time of ordering.

Commissioning

  • Use adjustment device or commissioning tool to configure the interface
  • When installing the VAV terminal units it is important to assign each room the correct unit based on the ordered volume flow rates

LK0

Setpoint value setting

  • The room or building automation system sends via a KNX bus a control signal
  • The volume flow rate setpoint depends on the control signal and the saved parameters
  • The control signal is sent as a percentage and leads to a volume flow rate setpoint between Vmin and Vmax
  • If Vmin = 0 and Vmax = Vnom, the automation system can use the entire adjustment range of the VAV terminal unit
  • Vmin > 0 and/or Vmax < Vnom results in a reduced variable volume flow range with higher resolution of the control signal
  • If the control signal does not change, a constant volume flow rate is maintained


Actual values

  • Volume flow rate actual value and damper blade position

Compact controller GLB181.1E/KN

Supply voltage (AC)

24 V AC ± 20 %, 50/60 Hz

Power rating (AC)

3 VA max.

Torque

10 Nm

Running time for 90°

125 – 150 s

Communication

KNX, TP1-256 (galvanically separated), Busload 5 mA

IEC protection class

III (protective extra-low voltage)

Protection level

IP 54

EC conformity

EMC to 2014/30/EU

Weight

0.6 kg


KNX data points in S-mode

Name in ETS tool E: Input Flags Data point type Value range:
Name in ETS tool A: Output K L S ü A ID DPT name Format Unit Value range:

Fault information

A

1

0

0

1

0

219,001

_AlarmInfo

6 bytes


[0–255]=log no., [0–2]=alarm priority, [0–14]=application area, [0–4]=error class, [0–7]=attributes, [0–7]=fault state

Fault state

A

1

0

0

1

0

1,005

_Alarm

1 bit


0=normal, 1=fault

Fault transmission

E

1

0

1

0

1

1,003

_Enable

1 bit


0=disable, 1=enable

Default

E

1

0

1

0

1

5,001

_Scaling

1 byte

%

[0–100], resolution 0.4 %

Actual position

A

1

1

0

1

0

5,001

_Scaling

1 byte

%

[0–100], resolution 0.4 %

Volume flow rate actual value

A

1

1

0

1

0

8,010

_Percent_V16

2 bytes

%

–327.68–327.67 %, resolution 0.01 %

Volume flow rate actual value

A

1

1

0

1

0

14,077

_Value_Volume_Flux

4 bytes

m³/s

Resolution 1 m³/s

Fault

A

1

1

0

1

0

1,002

_Bool

1 bit


0=no error, 1=error

Simulated default setting

A

1

1

0

1

0

1,002

_Bool

1 bit


0=no error, 1=error

K: Communication

L: Read

S: Write

Ü: Transmission

A: Update


Downloads

product information

Share page

Recommend this page

Recommend this page by sending a link by mail.

Fields marked with an (*) are required fields.

Share page

Thank you for your recommendation!

Your recommendation has been sent and should arrive shortly.

Contact

We are here for you

Please specify your message and type of request
Tel.: +49 (0)2845 / 202-0 | Fax: +49 (0)2845/202-265

Fields marked with an (*) are required fields.

Contact

Thank you for your message!

Your message is send and will be processed shortly.
Our department for Service-Requests will contact you asap.
For general question regarding products or services you can also call:
Tel.: +49 (0)2845 / 202-0 | Fax: +49 (0)2845/202-265

Contact

We are here for you

Please specify your message and type of request
Tel.: +49 (0)2845 / 202-0 | Fax: +49 (0)2845/202-265

Attachment (max. 10MB)

Fields marked with an (*) are required fields.

Contact

Thank you for your message!

Your message is send and will be processed shortly.
Our department for Service-Requests will contact you asap.
For general question regarding products or services you can also call:
Tel.: +49 (0)2845 / 202-0 | Fax: +49 (0)2845/202-265